产品信息
在自动化软件领域,紫金桥公司一直以软件产品技术领先、性能稳定、功能强大等优势深受业界专家学者和用户的好评,在2006年,紫金桥软件首推的运行时组态,运行时加点,远程工程发布等功能相继在2008年被其他组态软件厂商学习并模仿增加,我们希望紫金桥的新技术能给用户带来方便的同时,为其他厂商提供软件发展方向,造福于民族自动化软件的发展,2009年9月,紫金桥公司又在自动化软件领域首推平行节点功能,本功能相比于以往的双机热备等具有明显的优势,相信在未来3-5年里,平行节点技术将被各家自动化软件所学习并陆续推出。
一、平行节点的概念
运行相同的监控软件,职责相同的两个或多个计算机站点,我们称为平行节点(Real-Parallel Node)。如两台计算机都运行紫金桥监控软件,具有相同的数据源,数据连接项也相同。在系统中承担相同的职责,这样的两台计算机成为平行节点。在下面的示意图中,平行节点A、 B、C均与下面相同的控制系统通信,它们同为工作节点,完成同样的任务。平行节点用于可靠性要求比较的高应用场合。平行节点是紫金桥公司新提出的概念。
结结构

二、平行节点的作用
平行节点有哪些作用呢?
1、互为备份。平行节点完成相同的功能,共同分担系统的任务,彼此互为备用。只要一个节点正常,理论上系统就能正常运行。
2、平行节点间数据同步。上面示意图中,节点A、B、C可能不是同时启动,启动后也不一定都是一直运行。这样节点A、B、C的历史数据、报警记录、操作事件都可能不完整。但是这些数据合并起来可能是完整的。为了保持节点间数据的依赖性,在节点启动后可以检查平行节点是否存在,若存在则进行数据同步,从而使自身数据尽量完整。除了同步宕机期间的数据外,操作事件也要实时同步,如节点出现报警后,确认一个节点的报警,其他节点的报警也同时被确认。除了报警确认外,操作事件还包括:数据操作记录。

三、平行节点与热备的区别
1、平行节点都在工作,如都进行数据采集、数据存储。而热备是工作节点进行采集,数据下置、报警确认操作动作都是针对工作节点,备用节点与其数据同步。
2、由于平行节点中每个节点都与控制系统进行独立的数据通信,多个节点会使控制系统的通信开销成倍增加。而热备模式只有一个节点与控制系统通信。
四、主节点
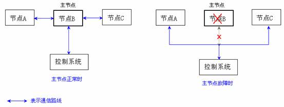
在具有平行节点的系统中,采集对象通讯负荷会随着平行节点数的增加而线性增加,从而使得采集速度变慢。为了解决这个问题,我们可以指定平行节点中的某个节点为主节点,主节点负责数据采集任务,其他节点都从节点获取数据,而当主节点故障时,其他节点才进行数据采集。下图分别为主节点正常和故障时通信示意图,图中带箭头兰线表示通信路径。

五、平行节点的配置
进入开发环境,在导航树中选择“本地/并行节点”,如下图中所示,将出现并行节点设置框:

在对话框中点击“增加”按钮,将出现如下节点定义对话框:

选中列表中的某个节点,通过“修改”或“删除”按钮可以编辑已有的节点,也可以通过“设置/取消主节点”按钮将其设置为主节点或取消其主节点身份。
在每个平行节点启动时,若其他平行节点已经运行,会出现同步节点选择对话框,在对话框中可以手工选择与哪个节点同步,也可以忽略该对话框,让系统自动与其他节点同步。自动同步将逐一同步其他活动节点的历史数据,所以花费的时间要长些。
[1][2]下一页>>