液压内支撑式染色轧车
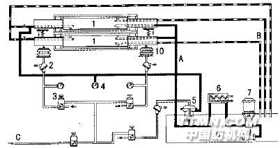
液压内支撑式染色轧车主要由轧液部分和气液加压控制操纵系统组成。轧液部分通常包括小轧槽、多浸多轧小轧辊,两根均匀轧辊依靠端面密封环和轴向密封条,将辊轴与辊体之间空间分隔成压力室和泄油室两个腔室,能够使注入辊体内部的压力油处于稳定状态。气液加压控制操纵系统主要包括由二位四通转阀、二位三通滑阀、调压阀、伸缩式加压气袋等组成的气压加压系统,以及由油过滤器、油泵、气控油液调节阀、二位三通滑阀、调压阀等主要部分所组成的油压加压系统(见图1)。
图1 液压内支撑式均匀轧车气液加压控制操纵系统1-均匀轧辊;2-二位三通滑阀;3-调压阀;4-压力表;5-气控油液调节阀;6-油冷却器;7-油泵;8-油箱;9-过滤器;10-伸缩式加压气袋;A-压力油;B-回油;C-压缩空气在液压内支撑式染色轧车中,织物边中色差的控制主要是均匀轧辊的作用。当气压加压系统通过左右伸缩式加压气袋向两根平行的均匀轧辊两端加压时,此时的均匀轧辊就和普通结构轧辊一样,辊体和辊轴同时产生同方向的弯曲变形,造成两轧辊间线压力两边大、中间小的情况。当液压加压系统工作后,通过油泵、气控油液调节阀向均匀轧辊压力室注入压力油后,辊体和辊轴之间产生相反方向的弯曲变形,抵消了在两端加压时的辊体变形。因此,当气压与油压的比例适当时,可以使辊体基本保持无挠度的状态,能使辊体在整幅内产生均匀的线压力。同时,也可以根据半制品的情况调节气压与油压的比例,从而获得所需要的左、中、右不相等的线压力。在液压加压系统中,要获得稳定的油压,气控油液调节阀是关键,其结构如图2。
图2 气控油液调节阀结构示意A-气压口;B-活动柱塞;C-泄油孔;D-油压口其工作原理为:输入口输入油泵送来的油压力P1,输出口是送至辊体压力腔的油压力P2,输入压力与输出压力之间的压力差由泄油孔C,被活动柱塞B 堵截的大小而定。而活动柱塞B 的位置是由气压口A输入的气
相关信息 







推荐企业
推荐企业
推荐企业