往复式自动抓棉机性能分析
在抓棉工艺要求上,现在往复抓棉机在抓取棉包总量上,2300mm幅宽20m长的可排100包~110包,棉束重量在500kg/h的产量时,一般可达30mg/个~50mg/个,已经达到精细抓棉、多包取用的要求。从实际生产中,我们注意到抓棉辊速度和短绒增长有一定关系,当抓棉辊速度由1650r/min下降到1300r/min时短绒率可下降1%左右;将抓棉辊速度由1565r/min降到1340r/min后,生条短绒率也由20.9%下降到19.72%,降低1.18个百分点。所以我们认为对抓棉机的要求应该是轻抓、细抓、抓匀、抓全。一是对抓取棉块重量不宜过度要求,不是越小越好,一般控制在30mg/个~50mg/个即可;二是对减小棉块重量,不要单从提高抓棉辊速度入手,而要在保证供应条件下,以降低抓臂往复速度,提高小车运转率为宜。因此,在设备上,对抓棉辊传动电机及小车往复运动电机都采用了变频电机,通过整机变频控制系统便于使用厂工艺调整。
往复式自动抓棉机采用变频调速技术后,有如下几个方面的显著效果:
(1)具有软起动功能。起动时电流较小,对电网冲击小,起动时能耗大为降低。避免了启动时的电流相当于3~7倍的额定电流,避免了不必要的电能损耗。同时减少了对电动机,变速箱等机械的冲击,延长了相关设备的使用寿命。在工作中电机的功率因数可从0.2~0.5提高到0.9,减轻了电网和变压器的负担,降低线损,大量减少了无功损耗。
(2)可实现设备来回行程自动识别,同时控制往复式自动抓棉机来回行程的电机运行频率分别可调,以改变往复式自动抓棉机来回行程的运行速度。亦可对变频器能耗制动进行准确控制,以使变频器更适应该运行工况。从而提高了生产效率。同时达到满足抓棉工艺要求。
(3)往复式自动抓棉机抓棉辊采用变频调速后可以有效控制双抓棉辊变频电机速度,从而可以保证对棉块的轻
图2采用多变频器控制系统的往复自动抓棉机主回路
4变频器具体的应用和参数设置
随着现代电力电子技术的发展,lenze变频器已是十分成熟的电气产品,并且其价格也已经大幅度下降,在纺织设备上大量推广变频调速节能改造已经成为可能。
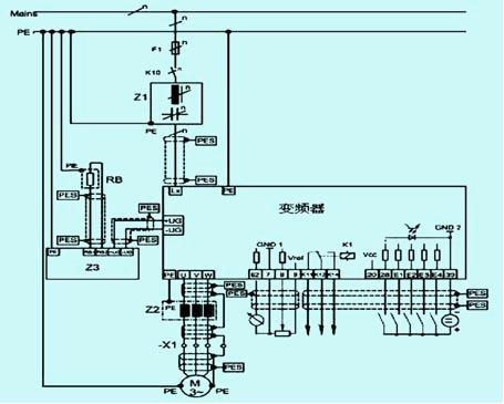
目前,在国内的纺织行业自动化设备中,采用变频调速进行控制十分普遍。伦茨(lenze)公司是欧洲率先将变频技术应用于交流调速系统开发的厂家,并于20世纪90年代建成了欧洲第一条全自动化变频器生产线。它以其强大的普适性使伦茨变频器广泛应用于纺织印染行业的各种机械。伦茨系列变频器可提供2倍额定转矩、1.5倍额定电流。根据拖动与再生运行状态极限电流的分别设定,给出每个操作点的制动保护。因此驱动系统可承受大负荷并可提供高动态性能。在5~50hz的频率范围内,在无速度传感器方式下,速度控制精度可高达1%以内。两套参数集可通过端子切换以适应不同工艺要求,每套参数集可提供4个频率段,先进的ftc控制方式,可在任意频率下无需制动单元,即可进行直流制动,内置pid调节器、皮带监控(-v020版本)。lenze变频器接线图如图3所示。
图3伦茨82008210系列变频器接线图
往复式自动抓棉机打手变频器,驱动及转向变频器主要参数具体设置如表1和表2所示。
表1往复式自动抓包机打手变频器8216e主要参数设定表
表2往复式自动抓包机驱动及转向变频器8212e主要参数设定表
相关信息 







推荐企业
推荐企业
推荐企业